Works on all XB9 bikes up to and including 2007 model and gets rid of the flatspot around 3000 RPM. Implemented for noise abatement. The White Wire is a speed input. The ECM uses this as one of the criteria for retarding the ignition to meet noise legislation.
Using ECMSpyECMSpy is a powerful tool. In inexperienced hands, it can result in your ECM being rendered useless.
Using ECMSpy for PC (V1.12.1)
1. Turn on PC
2. Load ECMSpy
3. Connect your PC to the Data Link Connector using the ECMSpy USB lead
Note
Data Link Connector can be found:
XB R - under LH side lower fairing spar
XB S/SS/SX/STT - Under seat to right of the ECM
XB X/XT - LH opening of the seat subframe (no need to remove the seat - although it is easier to do so)
X1/S3 - RH side of the headstock up to MY 2000. Under the seat, LH subframe rail on MY 2001 4. Turn on the ignition and ensure the engine kill switch is set to run.
5. Click on the EEPROM tab

6. Click on the Fetch EEPROM button
Note
The table will become populated with hexadecimal numbers (letters and numbers)7. Click on the Diagnostics tab.

8. Locate the White Cable button

9. Select Off

10. Click Burn button
11. Turn off ignition
12. Disconnect ECMSpy cable from Data Link Connector and replace rubber cover.
Physical disconnection1. Locate the ECM
2. Remove the grey connector
3. Remove seal and place somewhere safe
4. Carefully prise out the orange retainer using a small electricians screwdriver (indentations already there to help on the sides)
5. Locate the white wire at pin 8 (small numbers are present on the back of the connector)
6. Pull on the white wire whilst holding back the locating tag inside the plug
7. Once removed, refit the orange retainer, replace the seal and plug the grey connector back into the ECM
8. You MUST insulate the removed terminal as it's connected to the VSS and speedo (heatshrink is good) and then cable tie it back to the loom.
Supplementary InformationOn the GB231 and IB310 ECMs, of which were fitted to 04/05/06/07 9s, there is a white wire with a spade connector in the middle of the Black and the Grey connectors. This is the Adaptive Muffler Control, the signal that tells the motor what to do.
The 9 and the 12 share the same ECM for these years and the same wiring loom for "economies of scale", or cost cutting purposes to you and me. The bits and the bytes inside the ECM are different and not all the plugs on the loom are used. The white wire that goes to the spade connector in the middle can be traced to a triangular plug, with a rubber bung in (on a 9), under the driver's seat on the left hand side, of the bike (driver looking forward). The rubber bung is there cos there is no AMC (exhaust valve) on the 9. This white wire goes nowhere else and if you put a multimeter on, you can see there is a connection from the spade terminal to the triangular plug.
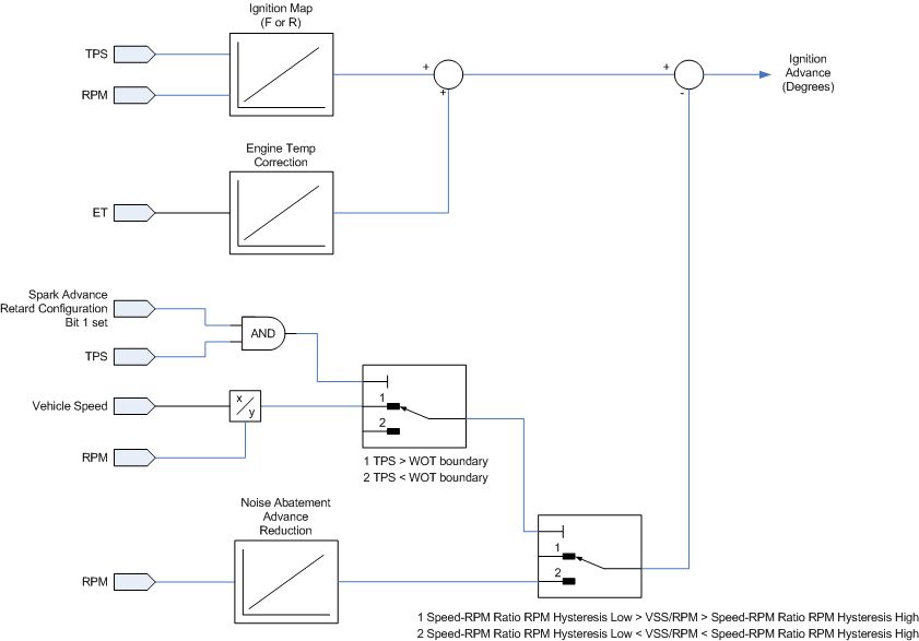
The ignition retard function is controlled by a configuration byte in the ECM that tells it what to do (see below), where the bit second from the right is set to 1, the ECM looks to see what the throttle position is, then the vehicle speed and the engine speed; if the throttle is wide open (WOT) and the ratio of the vehicle speed to the engine speed is within the range of two other numbers in the ECM, the ignition is retarded. This is located at byte 0x194 in the ECM. And I also cobbled together a diagram to show you what happens to the ignition timing.
And finally, there is a bit of the wiring diagram which is for a 12, but it shows the connector we are talking about. It also shows the VSS at pin 8 on the grey connector, and this is the one you want... If the ECM doesn't know how fast you are going, it thinks you are stopped, and therefore your VSS/RPM ratio will always be zero, i.e. below the threshold for retarding the ignition.
As for the Race ECM.... I think the Race ECMs on the 9 can be either CB060 (older) or GB231 - you can see what yours is by reading the text above the bar code sticker on the top face of the ECM. The CB060 was made before the need for an AMC valve (before the 12) and only appears on the 9s. It will therefore have no spade terminal in the middle. The configuration byte on a Race ECM is set to all zeros, so the "Activate on WOT transition" is set to zero, i.e. not active.
The earlier 9s, 2003 and 2004, had a CB060 ECM for the street (not a Race ECM, although it was effectively the same box but with different flash or 1 and 0s inside). This has no spade terminal as I said, however it still has the noise abatement logic to retard the ignition.